公司动态

了解最新公司动态及行业资讯

油泥裂解与污染土壤热脱附合并处理技术

2017-10-17 01:35:08 649 编辑:admin 来源:本站
  按我国石油炼制业与石化工业的长期发展,为能源自主及经济繁荣带来相当大的贡献。但相对的石油炼制业与石化工业所产生废弃物的污染,却也对环境造成极大冲击。经查,习用油泥、有机污泥的处理方法有 :固化处理掩埋、生物处理、淋洗处理、焚化处理等数种,其中以焚化处理较常被采用。但因单纯焚化处理过程中,需耗费大量能源,且会产生大量废气 ;而裂解处理技术则可有效回收部分能源,并将污泥安定化,因此成为急需发展的技术。再受有机污染土壤的处理,以热脱附处理技术效率最佳,且速度快,为一兼具能源使用效率较高及对环境影响程度较低的一种技术,非常适合台湾地小人稠的区域,但热脱附处理同样需要消耗大量能源,在处理成本上亦颇为昂贵,故目前习用油泥、有机污泥及受有机污染土壤的处理上,实存有待加以改进之处。
  本发明的目的在于提供一种油泥裂解与污染土壤热脱附合并处理系统,其可同时进行有机污泥、油泥等石化废弃物热裂解处理与受有机污染土壤热脱附处理,并将分离出的挥发性有机成份加以回收,经高温处理,作为反应所需的热源,以有效节省能源,进而可降低处理费用。
  一、技术方案是 :
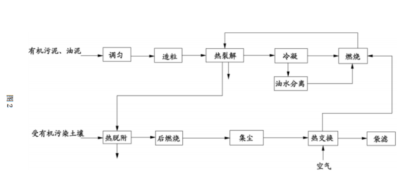
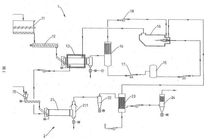
  一种油泥裂解与污染土壤热脱附合并处理系统,包含 :一油泥热裂解处理系统,包含一热裂解炉、一冷凝器、一油水分离槽及一热风炉,该热裂解炉得对有机污泥、油泥进行裂解反应,将其中所含有机成份分解成较小分子油气,使之得经冷凝器分出裂解油与瓦斯,裂解油得经油水分离槽油水分离后送至热风炉,瓦斯同样回至热风炉,加以燃烧产生高温热风,以之送入热裂解炉,供作为裂解反应所需的热源 ;及一污染土壤热脱附处理系统,包含一热脱附炉及一热交换器,该热脱附炉与热裂解炉火箱相连通,使热裂解反应所产生的废热,可直接排送至热脱附炉内,供作热脱附炉所需的主要热能,用以对受有机污染土壤进行热脱附反应,将其中所含有机物成份予分离,并将尾气中具挥发性有机气体进行后燃烧,又该热交换器系接引至热风炉,可将经后燃烧送入的尾气进行热交换,并将热交换高温空气导入热风炉内,作为燃烧空气,以降低热风炉所需的燃料,有效节省能源。
  进一步,热裂解炉的前段装设有一污泥均质槽及一造粒机,使有机污泥、油泥等废弃物,得先行调整其质量及分散性后,再予送入热裂解炉内。
  进一步,污染土壤热脱附处理系统中,另设有一旋风集尘机及一袋滤机,且该旋风集尘机及袋滤机分别设于热交换器的前、后段,可供将经热脱附处理后的尾气进行二段式集尘。
  二、优点
  本发明确可借由油泥热裂解处理系统与污染土壤热脱附处理系统,同时进行有机污泥、油泥等石化废弃物热裂解处理及受有机污染土壤热脱附处理,而可提高有机污泥、油泥、受有机污染土壤的处理效率,更可利用将分离出的挥发性有机成份,加以回收,并经高温燃烧处理,作为热裂解反应所需的热源,配合热裂解反应所产生的废热,得排送至热脱附炉,以提供热脱附炉的主要热能,而可有效节省能源,降低处理费用,充分发挥其产业上的利用价值。
  三、附图说明
油泥裂解与污染土壤热脱附合并处理系统的示意图油泥裂解与污染土壤热脱附合并处理系统的流程图
  图 1 为油泥裂解与污染土壤热脱附合并处理系统的示意图 ;
  图 2 为油泥裂解与污染土壤热脱附合并处理系统的流程图。
  1 油泥热裂解处理系统 11 污泥均质槽 12 造粒机 13 热裂解炉 14 冷凝器 15 油水分离槽 16 热风炉 17 泵浦 18 风车 2 污染土壤热脱附处理系统 21 热脱附炉 211 燃烧室 22 旋风集尘机 23 热交换器 24 袋滤机 25 进料斗。

30

装备制造经验

立即免费获取土壤修复方案

为用户提供及时、高效、便捷的服务

在线咨询
AG亚游环境希望与你携手,共创美好未来...
5